合作客戶/
拜耳公司 |
同濟大學 |
聯合大學 |
美國保潔 |
美國強生 |
瑞士羅氏 |
相關新聞Info
煙道氣與正己烷對稠油表面張力的影響機制研究(一)
來源:中南大學學報(自然科學版) 瀏覽 48 次 發布時間:2025-12-24
摘要:采用軸對稱液滴形狀分析(ADSA)方法,測定煙道氣-稠油、正己烷-稠油、煙道氣+正己烷-稠油系統表面張力的變化規律,分析蒸汽輔助重力泄油(SAGD)過程中注入非凝析氣體和溶劑后對降低稠油表面張力的能力。研究結果表明:在一定溫度下,稠油的表面張力隨著氣體壓力的增加而減小,在一定壓力下,煙道氣-稠油和正己烷-稠油表面張力的變化規律則相反。在相同的溫度和壓力下,與煙道氣相比,正己烷降低稠油表面張力的作用更顯著。同時,實驗測得的煙道氣-稠油表面張力與N2-稠油表面張力和CO2-稠油表面張力的線性插值擬合性較好。
蒸汽輔助重力泄油技術(SAGD)可以有效開采埋藏淺、厚度大的超稠油油藏,自2005年在遼河油田取得先導試驗成功以后,目前已進入工業化推廣階段。然而,常規SAGD過程中存在著諸多問題:蒸汽注入量大、向地層的熱損失大、采出水處理費用高、溫室氣體排放量大等。目前,室內模擬和礦場試驗表明在SAGD過程中注入適量的非凝析氣體(例如氮氣、二氧化碳、煙道氣等)和氣化溶劑(例如丙烷、丁烷、戊烷、己烷、庚烷等)可以減少對注入能量的需要,即氣體輔助SAGD技術(SAGP)和溶劑輔助SAGD技術(ES-SAGD)。研究表明,降低稠油的表面張力是SAGP技術中注入的非凝析氣體和ES-SAGD技術中注入的少量氣化溶劑改善SAGD開發效果的作用機理之一。研究SAGP和ES-SAGD過程中的界面現象具有重要意義。氣體注入后,稠油的表面張力降低,在多孔介質中流動的毛管力和黏附力減小,油藏流體在重力作用下流入生產井被采出。因此,本文作者研究不同溫度、不同壓力下煙道氣-稠油、溶劑-稠油表面張力的變化規律,分析SAGP和ES-SAGD過程中氣體注入對重力泄油的影響。
1實驗
1.1實驗樣品
實驗所用原油為新疆克拉瑪依油田提供的脫氣原油,60℃條件下密度為0.945 6g/cm3,黏度為5340 mPa·s。實驗所用非凝析氣體為煙道氣,由N2和CO2按照一定的摩爾分數比例混合得到,CO2和N2均由青島天源氣體制造公司生產,純度均為99.9%。實驗所用溶劑為正己烷(n-C6H14),由西隴化工有限公司生產,純度>95%。
實驗過程中需要輸入不同溫度和壓力條件下原油和氣體的密度。由于原油的密度隨壓力變化不大,假設在同一溫度下,原油密度不變。根據已知60℃時脫氣原油密度為0.945 6g/cm3,查閱石油計量表中的原油部分(GB/T 1885-1998)得到測試溫度條件下的脫氣原油密度,見表1。氣體的密度采用數模軟件CMG的Winprop 模塊通過P-R 狀態方程計算得到,見 表2-4。
表1不同溫度時原油密度
| 溫度/℃ | 密度/(g·cm-3) |
| 80 | 0.933 |
| 100 | 0.921 |
| 120 | 0.908 |
| 140 | 0.896 |
| 80℃ | 100℃ | 120℃ | ||||
| 壓力/ MPa | 80% N2+20% CO2 | CO2 | N2 | 80% N2+20% CO2 | 60% N2+40% CO2 | 80% N2+20% CO2 |
| 0.2 | 2.128 | 2.852 | 1.806 | 2.013 | 2.222 | 1.910 |
| 0.5 | 5.328 | 7.188 | 4.513 | 5.038 | 5.567 | 4.779 |
| 1.0 | 10.679 | 14.572 | 9.023 | 10.091 | 11.177 | 9.566 |
| 2.0 | 21.441 | 29.963 | 18.278 | 20.237 | 22.517 | 19.162 |
| 3.0 | 32.287 | 46.244 | 27.006 | 30.423 | 34.005 | 28.776 |
| 4.0 | 43.182 | 63.488 | 35.950 | 40.637 | 45.623 | 38.397 |
| 5.0 | 54.116 | 81.773 | 44.851 | 50.864 | 57.354 | 48.016 |
| 6.0 | 65.072 | 101.176 | 53.704 | 1 61.096 | 69.180 | 57.623 |
| 100℃ | 120℃ | 140℃ | |||
| 壓力/ MPa | 密度/ (kg-m-3) | 壓力/ MPa | 密度/ (kg-m-3) | 壓力/ MPa | 密度/ (kg·m-3) |
| 0.100 | 2.871 | 0.100 | 2.712 | 0.100 | 2.571 |
| 0.125 | 3.621 | 0.150 | 4.130 | 0.150 | 3.906 |
| 0.150 | 4.384 | 0.200 | 5.593 | 0.200 | 5.278 |
| 0.175 | 5.162 | 0.250 | 7.106 | 0.250 | 6.688 |
| 0.200 | 5.955 | 0.300 | 8.673 | 0.300 | 8.140 |
| 0.240 | 7.257 | 0.350 | 10.299 | 0.350 | 9.637 |
| 0.390 | 12.491 | 0.400 | 11.182 | ||
| 0.450 | 12.619 | ||||
| 0.500 | 14.438 | ||||
| 0.550 | 16.159 | ||||
| 0.600 | 17.950 | ||||
| 壓力/ MPa | 25% n-C6H14+ 75%煙道氣 | 50% n-C6H14+ 50%煙道氣 | 75% n-C6H14+ 25%煙道氣 |
| 0.100 | 1.379 | 1.811 | 2.254 |
| 0.150 | 2.072 | 2.727 | 3.410 |
| 0.200 | 2.767 | 3.652 | 4.586 |
| 0.250 | 3.463 | 4.585 | 5.785 |
| 0.300 | 3.4634.161 | 5.525 | 7.006 |
| 0.350 | 4.862 | 6.674 | 8.250 |
| 0.390 | 5.424 | 7.240 | 9.264 |
1.2實驗裝置
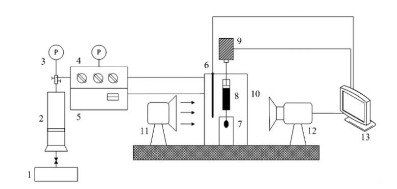
測定高溫高壓下煙道氣-稠油和正己烷-稠油系統的表面張力,采用具有較高精度的軸對稱液滴形狀分析技術(ADSA),得到液滴表面平均張力。測量裝置為芬蘭Kibron公司生產的Delta-8全自動高通量表面張力儀(如圖1所示),主要包括:帶視窗的高溫高壓容器(體積為400mL,壓力范圍為0~20 MPa,溫度范圍為 0~200℃);馬達驅動系統;1000μL微型注射器;不銹鋼注射針頭;樣品池;溫度控制面板;壓力控制面板;氣體注入系統;光源;圖片采集分析系統等。
1一平流泵;2一氣體壓力容器;3一壓力表;4一壓力控制面板;5一溫度控制面板;6一溫度探針;7一樣品池;8一注射器;
9-馬達驅動動力系統;10-高溫高壓容器;11光源;12-攝像機;13-計算機數據采集分析系統
圖1稠油表面張力測定實驗裝置圖
ADSA技術測量界面張力全部由計算機完成,可以避免由于人的主觀因素造成的誤差。在實驗過程中,首先輸入氣相和油相的密度,然后通過馬達驅動系統在微型注射器針頭形成1個油滴,使用攝像機自動采集油滴形狀圖片,傳送至計算機數據采集分析系統,通過拉普拉斯方程進行求解,直接輸出測量的界面張力、油滴體積、油滴面積、曲率半徑和邦德數等結果。





